Электрический котел для отопления дома 220в своими руками

Last Updated on: 02.12.2022

ГлавнаяОтопление

Действующая модель такого котла среди прочих экспонатов была представлена на Всероссийской выставке технического творчества учащихся, проводившейся на XII Всероссийском слёте юных техников в городе Волгодонске Ростовской области летом 1995 года. А придумал котёл Дмитрий Губернаторов – член кружка “Космическое моделирование” (пос. Гусино Смоленской обл.), где его проект ребята и претворили в жизнь под руководством Николая Ивановича Хлебникова.

По замыслу создателей, котел предназначен для использования в подогревающих устройствах и отопительных системах. С применением батарей, заполняемых водой или маслом, он рассчитан на круглосуточный режим обеспечения теплом 14 – 16 стандартных батарейных регистров.

Потребляемая мощность подогревателя 1 кВт, но автоматика котла обеспечивает экономное расходование электроэнергии, поддерживает уровень заданной температуры жидкости с защитой от перегрева и предотвращает включение котла при ее отсутствии. Простота и надежность конструкции позволяют использовать и обслуживать котел даже малоквалифицированным персоналом на любых объектах. Да еще, кроме отопления помещений, ее можно использовать для разогрева смазочных материалов.

Конструкторы котла использовали стандартный ТЭН заводского изготовления, рассчитанный на напряжение 220 В, вмонтировав его в самодельный корпус (рис. 1). Размеры деталей последнего произвольные, ибо критических значений не имеют. Однако, как показывают расчеты, объём камеры котла следует по возможности свести к минимуму, что будет способствовать наиболее быстрому обмену жидкости в отопительной системе. Этот момент особенно важен для достижения ее максимальной эффективности и экономичности – ведь в больших котлах значительная часть “лишней” воды нагревается зря, что приводит к перерасходу энергии и, следовательно, уменьшению КПД, так как теплообмен с окружающим воздухом происходит в основном у батарей, а отнюдь не у котла!

Рис. 1. Устройство самодельного электрического котла:

1 – плата датчиков; 2 – окно; 3 – фланец; 4 – поплавок; 5 – штуцер; 6 – щиток; 7 – контакты; 8 – ТЭН; 9 – шпилька М6х250; 10 – корпус; 11 – гнездо датчиков; 12 – прокладка; 13 – геркон с нормально замкнутыми контактами; 14 – кольцевой постоянный магнит; 15 – терморезистор R4.

Вообще-то, по теории, котел как таковой и вовсе можно исключить из системы, а вместо него вмонтировать ТЭН прямо в соединительную трубу, как схематично показано на рисунке 2. Данный участок трубы должен быть, разумеется, съёмным – для удобства ремонта, профилактики и обслуживания. Однако при детальном анализе нетрудно прийти к заключению, что и такое устройство представляет собой некое подобие котла, только совсем уж миниатюрного и со своими особенностями. Не будем на них подробно останавливаться – вы их сами обнаружите, внимательно рассмотрев рисунок (не забывайте, что это всего лишь схема). А немножко подумав, легко найдете неоспоримые достоинства и возможные недостатки такой конструкции и увидите, что она практически ничем не отличается от котла Губернаторова-Хлебникова. И подчеркивает, насколько это техническое решение близко к идеалу.

Рис. 2. Идеальная схема отопительной системы с использованием для теплообмена рабочей жидкости, разогреваемой с помощью электроэнергии:

1 – датчик, следящий за уровнем жидкости в системе; 2 – расширительный бачок; 3 – отопительная батарея; 4 – сливной вентиль; 5 – узлы стыковки участка трубы, содержащего ТЭН, с соединительными трубами системы. Эти места должны быть разъемными, чтобы обеспечить возможность разборки для ремонта и профилактики; 6 – ТЭН; 7 – блок автоматики; 8 – термодатчик; 9 – провод, соединяющий датчик уровня жидкости с блоком автоматики.

Однако оставим теоретические изыски и вернемся к практике. Для подключения котла достаточно герметично соединить его с рабочим объемом отопительной или подогревательной системы (батареи, бак с маслом), заполнив жидкостью объем котла. Затем подключить блок автоматики (рис. 3) к сети 220 В, а вилку котла – к разъему блока. Если при этом в гнездо котла не установлена плата с датчиками или ее разъем не подключен к блоку автоматики – ТЭН котла не включится. Не включится он и в тех случаях, когда в полости бака недостаточен уровень жидкости, когда ее температура достигла определенного предела или когда последний установлен регулировочным потенциометром на слишком малое значение.

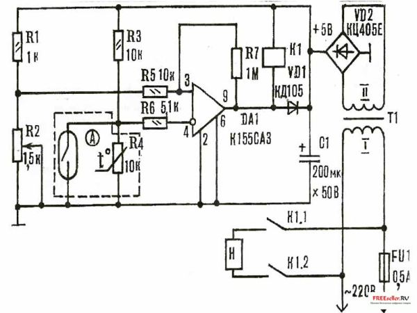
Рис. 3. Принципиальная схема блока автоматического управления котлом подогрева жидкости.

Н – ТЭН; Р2 – регулятор температуры; А – плата датчиков уровня жидкости и температуры (контакты геркона замыкаются, когда уровень воды в котле недостаточен или она отсутствует; сопротивление терморезистора R4 падает при нагреве); К1 – герконовое реле (обмотка), а К1.1 и К1.2 – его контакты; трансформатор Т1 должен иметь на вторичной обмотке II переменное напряжение около 5 В.

С помощью потенциометра для жидкости задают необходимую температуру, которую можно контролировать на любом удобном для пользователя участке теплотрассы. Показания температуры могут фиксироваться, например, электронным термометром прямо с датчика терморегулятора, необходима только коррекция регулировочным потенциометром температурного режима котла.

Отметим, если котел дает низкую температуру, то в проточном режиме необходимо уменьшить интенсивность потока жидкости, в замкнутом режиме отрегулировать температуру регулятором R2, а если большую – увеличить проточность, отрегулировать R2. И не забывайте, что перегрев жидкости до парообразного состояния недопустим!

При использовании котла нужно, конечно, соблюдать элементарные требования техники безопасности: перед вводом в эксплуатацию его следует заземлить за клемму на трубке датчиков или на сливной трубке, а при ремонте или разборке – отключить от сети.Котел данной конструкции испытан в течение зимы 1994-1995 года для отопления индивидуального дома с жилым помещением площадью 32 кв.м. И только весной внутренние поверхности были очищены от накипи гальваническим способом. А чтобы уменьшить образование накипи, систему следует заполнять хорошо прокипяченной, а лучше всего – дистиллированной водой.

От существующих конструкций данный котел выгодно отличается незначительным расходом электроэнергии, возможностью питания от бытовой электрической сети, бесконтактным режимом подогрева жидкости, малыми габаритами, плавной регулировкой и доступностью изготовления.

Электрокотел своими руками поможет сэкономить

Система отопления в загородном доме является самой главной системой жизнеобеспечения в зимнее время года. И это понятно, ведь жить в не отапливаемом доме никто не будет.

Поэтому всех застройщиков загородных поселков беспокоит один вопрос, как и чем отапливать свой дом, когда за окном начнутся холода.

Вопрос актуальный и сегодня, ведь это в первую очередь связано с денежными расходами. Особенно это касается энергоносителя, с помощью которого будет производиться тепло.

Говорить в настоящее время, какой вид энергоносителя использовать лучше всего при отоплении дома не приходится. Это связано с тем, что не во всех поселках сегодня можно увидеть, к примеру, трубы для подачи бытового газа.

А газ — это на сегодняшний день самый дешевый энергоноситель, хотя тенденция роста его стоимостного показателя постоянно движется вверх.

А вот электричество хотя и выше стоимости газа, но во все дальние поселки линии его передач проведены.

Поэтому основное количество застройщиков устанавливает электрические отопительные котлы как самые надежные не только в плане эксплуатации, но и в плане требований пожарной безопасности. Что в настоящее время немаловажно.

Современный рынок отопительной техники предлагает большой выбор различных электрических котлов от всевозможных производителей. Выбор на самом деле огромный.

Эксплуатационные качества таких котлов соответствуют всем нормам и требованиям современности. Но опять-таки «кусается» цена.

Что делать тем, кто не имеет возможности приобретения котлов, изготовленных в заводских условиях? Только если сделать его своими руками.

Многие могут задаться вопросом: «А можно ли изготовить электрокотлы своими руками?» Ведь данный агрегат на самом деле достаточно сложен.

К счастью, еще со времен советского дефицита такие котлы изготавливались народными умельцами, которые в некоторых домах работают до сих пор.

Если вы можете проводить сварочные работы, то проблем с изготовлением котла своими руками у вас не возникнет. В противном случае придется обращаться к специалисту.

Основные элементы электрокотла

Самой важной составной частью электрокотла является ТЭН, который превращает электрическую энергию в тепловую.

Электрокотлы своими руками установить можно, если знать несколько тонкостей

Кстати, ТЭН – это трубчатый электронагреватель. Сам котел, который можно изготовить из металлической трубы или другого вида емкости. И еще одна составляющая честь – это дополнительное оборудование, куда входят различные датчики и регуляторы.

Именно с помощью дополнительного оборудования облегчается эксплуатация электрического котла.

Более современные модели электрокотлов продаются уже укомплектованными расширительным баком, циркуляционным насосом, фильтром и предохранительным клапаном (например, такие электрокотлы сейчас выпускает чешская компания «DAKON»).

Но не обязательно прибегать к готовым решениям, ведь электрокотлы своими руками сделать можно, если знать несколько тонкостей.

Принцип действия электрического котла в системе отопления такой же, как и других колов, работающих на альтернативном топливе. ТЭН нагревает теплоноситель, обычно это вода, который обогревает отопительные радиаторы.

Здесь, как и в других системах отопления, применяется принудительный метод циркуляции с помощью насоса и естественная циркуляция.

Необходимо заострить особое внимание на том, что многие специалисты рекомендуют не ставить в систему отопления циркуляционный насос, то есть использовать принудительную циркуляцию, если стоит в системе электрический котел.

Лучше обратиться к специалистам, которые сделают отопление таким образом, чтобы оно работало по естественной циркуляции.

Варианты электрокотлов

Отопление комнаты может быть улучшено засчет обогрева кондиционером

Существует несколько вариантов конструкции электрокотла. Но самый простой – это вмонтировать ТЭН в саму систему отопления. Самое главное, чтобы труба, куда вмонтирован ТЭН, была съемной и немного больше в диаметре, чем остальные трубы.

Съемная труба необходима для проведения ремонтных работ в том случае, если ТЭН по каким-либо причинам сгорел. К тому же трубу со встроенным в нее ТЭНом, можно отнести к категории мини-котлов. Кстати, данная система достаточно эффективна, но имеет ряд недостатков.

Но проще всего избежать лишних непредвиденных расходов и добиться эффективной эксплуатации отопительной системы, изготовить небольшой по объему электрический отдельностоящий котел.

Изготовить его можно из стальной трубы. В данной ситуации, чем меньше котел, тем он работает лучше. Нет смысла греть лишнюю воду и тратить на это лишние киловатты электроэнергии. Для обогрева небольшого дома в две-три комнаты можно взять трубу диаметром 219 миллиметров, длиною 0,5 метра.

С двух торцов труба герметично заваривается стальными крышками. В верхней крышке делается отверстие под отводную отопительную трубу, по которой горячая вода будет двигаться к радиаторам. В нижней части котла с боку делается также отверстие, куда подсоединяется труба с охлажденной водой.

Для этого вида котла можно использовать ТЭН мощностью 1 квт, который работает от напряжения 220 вольт.

Сам ТЭН можно вмонтировать или в нижнюю крышку котла, или сбоку с противоположной стороны от патрубка, куда поступает охлажденная вода. Первый вариант менее надежен.

Такой котел может работать круглосуточно. Если установить в его конструкцию дополнительное автоматическое оборудование, то можно спокойно поддерживать уровень температуры, которую обычно выставляют с помощью регулятора температуры.

Данный регулятор защищает котел от перегрева. К тому же установленная автоматика дает возможность достаточной экономии электроэнергии.

Сегодня изготовить электрический котел своими руками и сэкономить неплохие деньги можно без проблем. Только необходимо подойти ответственно к самому процессу изготовления, ведь это связано с водой, которая может дать протечку.

Если вы решились установить электрический котел в собственном загородном доме, то не бойтесь сказать, что мы делаем электрокотел своими руками, и он будет работать долго и эффективно.

Электрический котел для отопления дома 220в своими руками Ссылка на основную публикацию

Оцените статью:
[Всего: 0 Средний: 0]